Wiring Diagram
이 응용 프로그램은 자동차 전기 회로에 문제를 해결할 수 있습니다.
1. 시작 및 충전 시스템
- 배터리, 점화 스위치, 스타터 모터, 발전기 및 PNP 스위치 회로
2. ECM (엔진 제어 모듈)
- 배터리 전원 공급 장치, 접지, EI 시스템 및 CKP 센서 회로
- 연료 펌프, 연료 커넥터 및 CMP 센서 회로, 인젝터 및 가열 된 O2 센서 회로
-MTIA, IAC, 센서 (MAP, ECT, TP, IAT, Knock, ACP, HO2S, O2 & Rough Road) EGR 밸브, LEGR 회로 및 파워 스티어링 압력 스위치 회로
- Evap Canister Purge Solenoid, CMP 센서, VGI, 클러스터 및 VSS 회로
- 클러스터, 연료 펌프 및 TCM 회로
-DLC, MIL 램프 및 이모빌라이저 제어 회로 및 RON 스위치 회로
3. TCM (전송 제어 모듈)
- 전원 공급 장치, 접지, PNP 스위치, 브레이크 스위치 및 솔레노이드 밸브 회로
- 센서 (입력 속도, 출력 속도, 변속기 유체 온도), 클러스터, DLC, ECM 및 홀드 모드 스위치 회로
-PNP 스위치 및 클러스터 회로
4. 에어컨
- 에어컨 제어 스위치, 송풍기 모터 레스터 및 송풍기 모터 회로
- 에어컨 제어, 흡기 모터 스위치 및 에어컨 압축기 회로
5. FATC (전체 자동 온도 제어)
- 송풍기 모터, 흡기 모터, 모드 모터, 최대 고 계전기 및 전력 TR 회로
- 센서 (Ambient, Incar, Sun & Water), 에어 믹스 도어 모터, A/C 압축기 및 ECM 회로
6. 라디에이터 냉각 팬 회로
7. 헤드 램프 및 헤드 램프 레벨링 장치 (HLLD) 회로
8. 조명 회로
- 조명 회로 -Dimmer 제어 기능이 있습니다
- 램프 (번호판 및 전면 / 후면 주차) 회로
9. 전면 및 후면 안개 램프 회로
10. 위험 및 턴 신호 램프 회로
11. 스톱 램프, 중앙 하이 마운트 정지 램프 (CHMSL) 및 리버스 램프 회로
12. 트렁크 오픈 스위치, 트렁크 래치 스위치, 트렁크 룸 램프 및 혼 서킷
- 듀얼 혼
- 간판 경적
13. 램프 (지도 및 객실) 회로
- w/o 썬 지붕 & w/o 붕괴
- w/ sun 지붕 & w/ o decay
14. 시계, 시가 라이터, Ashtray Illum.lamp & Extra Power Jack 회로
-M/T
- 에
15. 차임 벨, 안전 벨트 및 키 알림 스위치 회로
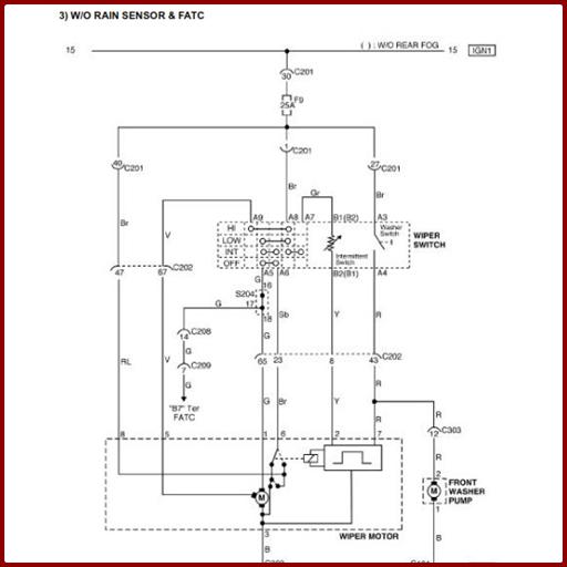
16. 와이퍼 회로
-W/O 비가 센서 및 에어컨, FATC
- w/ w/ wase 센서 및 에어컨, FATC
17. 리어 윈도우 Defroster & OSRV 미러 난방 시스템 회로
18. 전기 OSRV (외부 후면 뷰) 미러 회로
19. 접이식 미러 장치 회로
20. 전원 창 회로
- 전면 전원 창 회로 만
- 전면 및 후면 파워 윈도우 회로
21. 중앙 도어 잠금 시스템 회로
22. 클러스터
- 온도 게이지, 타코미터, 연료 게이지, ODDometer, 속도계 및 연료 경고 램프 회로
- 경고 (MIL, ABS, TCS, 주차 브레이크 및 충전) 램프 회로
- 경고 (SSP, 에어백, 오일 압력 및 안전 벨트) 램프 및 홀드 모드 회로
- 표시기 램프 (전면 및 후면 안개) 및 도어 오프닝 경고 램프 회로
- 표시기 램프 (턴 신호, 하이 빔 및 위험) 및 조명 램프 회로
23. 오디오 회로
- 단어
- w/ rds
24. ABS (안티 잠금 브레이크 시스템)
- 전원 공급 장치, 휠 속도 센서 및 브레이크 스위치 회로
- 오일 공급 커넥터, 경고 (ABS, TCS 및 브레이크) 램프 및 DLC 회로
25. 에어백 (SDM : 감지 및 진단 모듈) 회로
26. 태양 지붕 회로
27. SSPS (속도 민감성 파워 스티어링) 회로
28. 이모빌라이저 시스템 회로
29. 도난 방지 제어 시스템 회로
무료로 다운로드하면 유용 할 수 있습니다